APC先进过程控制系统:水泥生产的“全局自主优化引擎”
APC是超越传统自动化的智能核心,是为“两磨一烧”安装的自主思考、协同决策的工业大脑,实现从“被动控制”到“主动驾驭”的生产革命。
全局优化:协同上百参数,实现全系统最优。
提前预判:模型预测变化,主动调节,极致稳定。
自主运行:>90%全自动投运,保障一致,解放人力。
持续降耗:自动寻优,挖掘每一度电、每一克煤的节能潜力。
经验传承:将专家智慧固化为可迭代的算法资产。
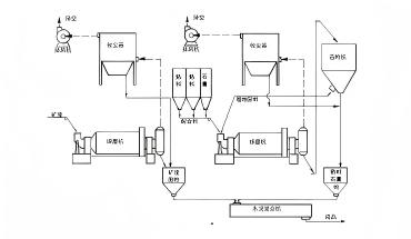
智能脱硝控制:四维精准调控体系
以技术为翼·破局前行
为水泥企业提供全工厂智能控制与优化解决方案
五大系统精益个性服务
三大核心工艺优化
四大智能控制回路解析
APC智能控制技术亮点
更稳、更省、更智能的生产体验
MIMO多变量同时控制
模型预测,提前调节
全厂级自动控制,投运效果相当于中高等操作员水平
解放操作员,专注生产优化

CCEB • APC项目案例

河北鼎星水泥有限公司

山东鲁泰环保建材有限公司

滦南煜达建材有限公司

石家庄中通建材有限公司

河北乾宝新材料有限责任公司

黔南州宏安建材有限公司
APC系统和我们现有DCS系统是什么关系?会不会冲突?
不会冲突。APC是DCS的智能驾驶舱,通过数据接口读写信息,实现优化控制,DCS仍负责底层安全。二者协同,无需改动原有系统。
如何解决控制滞后问题(如温度、NOx)?
采用模型预测控制(MPC),通过多变量分析预测未来工况,提前调节。例如,根据喂料、煤量预判温度趋势提前调煤;根据燃烧状态预判NOx生成提前调氨水,实现从“事后纠偏”到“事前预防”。
系统能完全自动运行吗?投运率多高?
正常工况下可全自动运行,投运率>90%。系统将操作员从频繁操作中解放,使其更专注于优化设定、监控趋势和异常处理。
节能效果如何?投资多久回本?
综合节能效果明显:
煤耗降 1–3%
电耗降 3–8%
氨水耗降 10–25%
投资回收期通常为 12–24个月,具体依产线情况而定。
系统能适应我们厂的特色吗?效果能否持续?
采用 “通用平台+深度定制”,实施中会深入现场,将您的工艺习惯与设备特性植入模型。系统支持自学习,并提供持续远程运维与培训,确保长期有效。
Send Your Inquiry Today















